перевод

Просмотренные

Новости

RSS

Способ и устройство коммутации напряжения питания

Изобретение м.б. использовано в приборах (абонентах) космических аппаратов (КА) для устранения однократного пускового импульса тока приборов. В частности, где в цепях первичного источника питания КА с целью повышения помехоустойчивости системы недопустим пусковой ток абонента с амплитудой много больше амплитуды тока абонента в штатном режиме работы.

цена патента 500 000 руб.

Подробнее


Скачать контакты - 100,00 ₽


2838054

2 шт. еще из этого раздела:

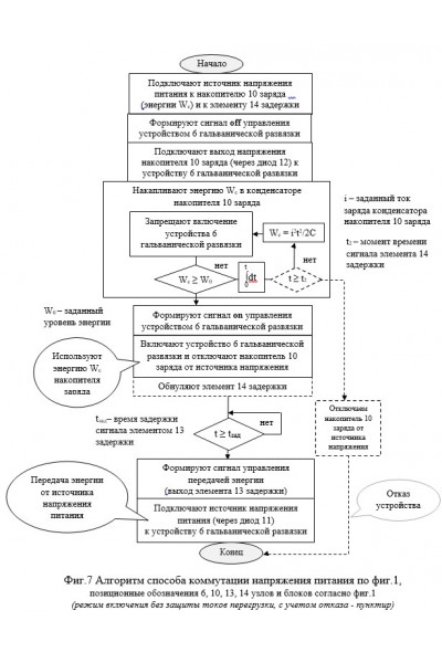
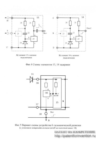
Способ и устройство коммутации напряжения питания относятся к области электронной техники и, преимущественно, могут быть использованы в специальной технике. Например, в системах управления и приборах (абонентах) космических аппаратов (КА) для устранения однократного пускового импульса тока приборов. В частности, где в цепях первичного источника питания КА с целью повышения помехоустойчивости системы недопустим пусковой ток абонента с амплитудой много больше амплитуды тока абонента в штатном режиме его работы. Способ заключается в использовании апериодического режима накопления заряда конденсатора в качестве источника энергии W, обеспечивающего формирование пускового импульса абонента КА. По окончании пускового импульса абонент переключается на использование энергии штатного источника питания КА. Техническим результатом является устранение ВЧ помех при включении абонента в цепях первичного источника питания постоянного тока, отсутствие пускового импульса в цепях первичного источника питания КА, упрощение рекламационной работы. При этом ток пускового импульса нагрузки формируется стандартно внутри экранированного корпуса прибора абонента.


На данный момент комментариев нет.

Только зарегистрированные пользователи могут оставлять комментарии и оценки.

RSS



Блок баннеров


  Анализ сайта

megastock.ru