перевод

Просмотренные

Новости

RSS

Накопитель энергии

Изобретение предназначено для комплектного использования в частности с патентом №2838054 (устранение пускового импульса абонентов космических аппаратов) и является упрощением устройства управления первичного патента №223926 (Устройство накопления энергии) на полезную модель.

Цена патента 100 000 руб.

Подробнее


Скачать контакты - 100,00 ₽


2830620

2 шт. еще из этого раздела:

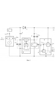
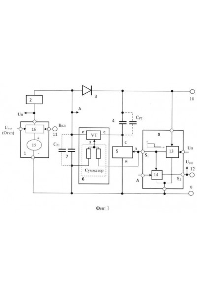
Устройство накопления энергии в конденсаторе относится к области электронной техники и, преимущественно, может быть использовано в специальной технике. Например, в системах управления и приборах (абонентах) космических аппаратов (КА) для устранения однократного пускового импульса тока приборов. В частности, где в цепях первичного источника питания КА с целью повышения помехоустойчивости системы недопустим пусковой ток абонента с амплитудой много больше амплитуды тока абонента в штатном режиме его работы. Техническим результатом является устранение ВЧ помех при включении абонента в цепях первичного источника питания постоянного тока. Особое значение устранение помех имеет в технике специального применения, например, в аппаратуре КА. Использование вместо индуктивности в качестве накопителя энергии конденсатора позволяет сократить ГМХ устройства. При этом электронная часть может быть исполнена в виде кристалла ИМС аналогично СБИС, ГМХ которого по сравнению с ГМХ конденсатора при токе его разряда порядка 10 А…20 А пренебрежимо малы. Энергопотребление устройства определяется практически величиной запасенной энергии W. В режиме хранения W энергопотребление отсутствует.


На данный момент комментариев нет.

Только зарегистрированные пользователи могут оставлять комментарии и оценки.

RSS



Блок баннеров


  Анализ сайта

megastock.ru